Hcl Purification System

Hcl Purification System

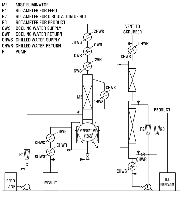
Commercial Grade Acid (30% HCL) is feed to the Reboiler through Flow meter. The feed will be heated in Re-Boiler by heating media to evaporate the 20-22% HCL. The 20-22% HCL+ Water Vapour generated will be condensed in Top Cooler with Cooling water & chilled water. The gas leaving the top will be of pure HCL gas will fed to the scrubber wherein it will be scrub further with condensed Azeotropic solution or with fresh process water to make ultrapure HCl.

There are various option s to make ultrapure HCL Depending on following factor : 1. feed quality 2. Effluent generation 3. Capital investment etc…

Goel offers various solution for HCL purification based on customer need.

Sr No. Feed 30% HCl (w/w) Product 36-37% HCl Cooling Water @32 deg. C Chilled Water @8 deg. C Power
Kg/hr kg/hr Cu. m. / hr * Cu. m. / hr * KWH (Max.)
1 15 12.5 8-10 5-6 10
Reactor Catalogue Lab Catalogue QVF Catalogue
Inquiry Call WhatsApp